电解水制氢技术中的碱性(alk)、质子交换膜(pem)、阴离子交换膜(aem)和固体氧化物(soec)各有优势。alk成熟且成本低,但功率调节慢;pem效率高且适合可再生能源,成本较高;soec效率高但技术难度大;aem成本低,还在研发中。
电解水制氢是理想的绿氢制取技术,其中碱性电解水制氢技术发展最为成熟。相较于其他制氢方式,电解水制氢具有绿色环保、生产灵活、产氢纯度高等特点,是一种理想的绿氢制取技术。电解水制氢的主要技术有:碱性电解水制氢(alk)技术、质子交换膜电解水制氢(pem)技术、阴离子交换膜电解水制氢(aem)技术和固体氧化物电解水制氢(soec)技术。

[来源:迟军《电解水制氢技术进展》
不同电解水制氢技术特性]碱性电解水制氢技术(alk)是最早商业化的电解水技术之一。它使用氢氧化钾溶液作为电解质,并采用多孔膜作为隔膜,以及非贵金属镍基催化剂。这种技术的最大优势在于其技术成熟度高和成本较低,已经广泛应用于工业生产。然而,碱性电解水技术也存在一些局限性,如工作电流密度较小、设备体积较大、维护成本较高等。特别是其功率调节速度慢、调节范围较窄,这限制了它与风电、光伏等波动性电源的匹配能力。

[图来源:瞿丽莉《质子交换膜电解水制氢技术在电厂的应用》碱性电解水系统流程图]

[来源:瞿丽莉《质子交换膜电解水制氢技术在电厂的应用》碱性电解水制氢结构原理图]
质子交换膜电解水技术(pem电解水技术)是一种较新的技术,它使用质子交换膜替代了碱性电解水中的隔膜和电解质,实现了气体隔离和离子传导的双重功能。pem电解水技术采用的质子交换膜较薄,电阻较小,因此可以实现高效率和大电流操作,使得设备体积和占地面积都显著小于碱性电解水设备。此外,pem电解水技术可以承受更大的压力,无需严格的压力控制,能够快速启动和停止,功率调节的幅度和响应速度也远高于碱性电解水技术,非常适合于可再生能源发电的波动性输入。尽管pem电解水技术的价格比碱性电解水技术高,但其技术已基本成熟,并正在进行商业化推广,未来有广阔的技术提升和成本降低空间。

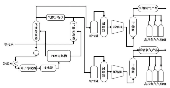
[来源:瞿丽莉《质子交换膜电解水制氢技术在电厂的应用》pem 电解水系统流程图]

固体氧化物电解水制氢技术是一种在高温下进行的电解水技术,操作温度通常在700℃到1000℃之间。这种技术的结构由多孔的氢电极(阴极)、电极(阳极)和一层致密的固体电解质组成。由于其高温操作,固体氧化物电解水技术具有很高的反应动力学,能够显著降低电能消耗,实现高效率的电解。此外,这种技术在某些特定场合,如高温气冷堆或太阳能集热等情况下,具有较大的优势。然而,固体氧化物电解水技术的技术难度较高,目前仍存在许多技术问题需要解决,成本也较高,尚未实现市场化应用。

[来源:势银(trendbank)soec 电解水系统结构示意图]

[图:质子传导型 soec工作原理]

[图:氧离子传导型 soec工作原理]
阴离子交换膜电解水技术(aem):能够生产低成本、高效的氢气,需突破关键材料技术 限制。电解槽结构类似于 pem 电解槽,主要由阴离子交换膜、过渡金属催化电极极板、气体扩散层和垫片等组成,常使用纯水或低浓度碱溶液作为电解质。阴离子交换膜可以传导氢氧根离子,并阻隔气体和电子直接在电极间传递。aem 电解水技术工作原理为,水从阳极过阴离子交换膜到阴极,接受电子产生氢气和氢氧根离子,氢氧根离子穿过阴离子交换膜到阳极,释放电子生成氧气。氢氧根穿过阴离子交换膜回到阳极并放出电子产生氧气,氧气随后通过气体扩散层与电解液一起流出。aem 电解水技术使用廉价的非贵金属催化剂和碳氢膜,具有成本低、电流密度较大、环保高效等优点,并且可以有效地与可再生能源耦合。目前aem 技术还处于研发阶段,发展程度将取决于高效催化剂、聚合物膜、膜电极等关键材料技术的突破情况。

[图:aem电解水制氢结构原理图]
碱性电解水制氢技术是国内最早实现工业化的电解水制氢技术,发展最为成熟,目前占据市场主导地位;pem电解水制氢技术处于商业化初期,近年来产业化发展迅速;soec技术和aem技术仍在研发示范阶段,发展势头迅猛。
